• Obrázok sa nemusí vzdy zhodovat presne s výrobkom, napr. nová rada, vývoj.








Popis produktu

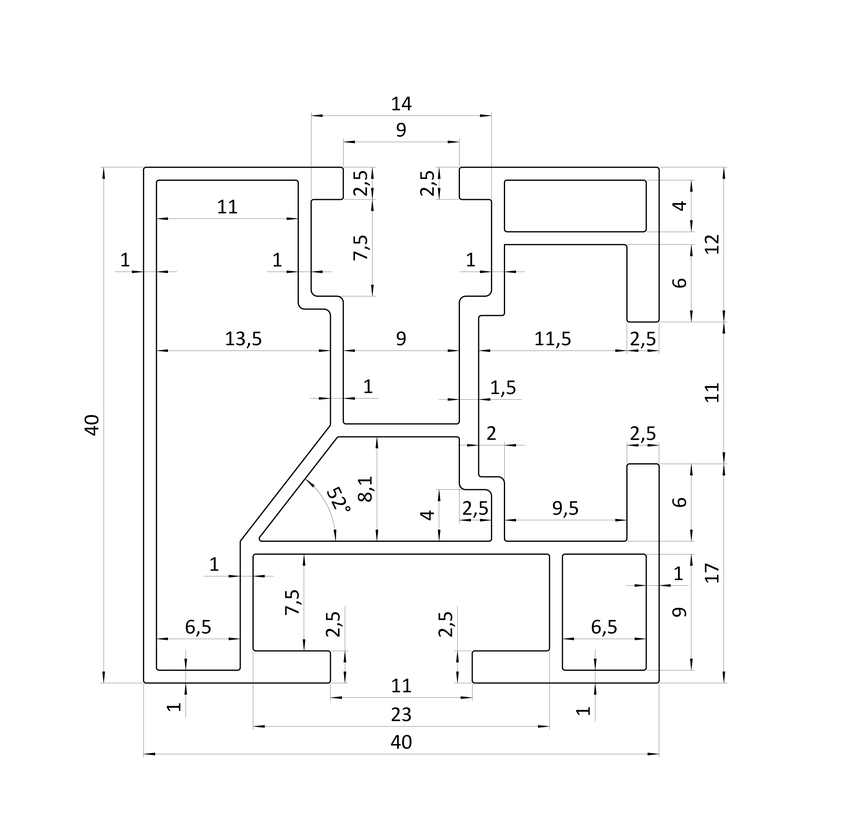
Profil pre solárne panely, 40 x 40 mm, 6000mm

Hliníkový profil AL-SP40 predstavuje špičkovú voľbu pre vytvorenie stabilnej a spoľahlivej konštrukcie pre vaše solárne panely. Hlavnou výhodou tohto profilu je jeho unikátna schopnosť kotviť sa nielen na spodnej, ale aj na bočnej strane, čo poskytuje maximálnu flexibilitu pri návrhu a montáži solárnych panelov.

Profily sú vyrobené z odolného hliníka, konkrétne z materiálu EN AW 6063 T6 ,ktorý zabezpečuje vysokú pevnosť a odolnosť voči poveternostným vplyvom, čo predlžuje životnosť konštrukcie.

Ľahká hmotnosť hliníkových profilov uľahčuje manipuláciu a montáž. Sú navrhnuté s ohľadom na jednoduchosť a efektívnosť, čo šetrí čas a náklady na inštaláciu.

Pri montáži solárnych profilov odporúčame použiť koncové svorky AL-SSP30 a AL-SSP35. Pre spojenie solárnych panelov medzi sebou odporúčame použiť stredovu svorku AL-SSPMID. Na uchytenie svoriek do profilu AL-SP40 su vhodné nerezové imbusové skrutky E1-9M8x20 alebo E1-9M8x25 v kombinácii s nerezovou maticou E1-DIN557M8.

Hodnotenia



Návod:

Technická podpora:
Na výrobok poskytujeme technickú podporu a poradenstvo. Podpora a asistencia záručného a pozáručného servisu. Výrobky pre Vás vyberáme podľa týchto krytérií.
Informácie o dodávke:
V pracovných dnoch Vám tovar doručíme do 24 hodín - cez webshop (ak je na sklade).Dostupnosť so stavom zásob je ku dňu :   . Tovar si môžete objednať tu, alebo vyzdvyhnúť v kamennej predajni.:
Zabezpečenie montáže:
Tovar zakúpený Vám zabezpečíme montáž, prípadne poradíme (ak je podmienený inštalácii). Pre informácie a objednanie montáže volajte : 0902/400600 (dotázať sa na montáž)


Dotazy:

Tu si viete produkt poslať ako poznámka na svoju Email-ovú adresu



Hodnotenia

Napísať recenziu

Poznámka: nie je povinné
Najhoršie Velmy dobré


AL-SP40 profil pre solárne panely 40x40mm 6m


  • Kód produktu: 33316
  • Balenie: ks
  • Dostupnosť: 2 (informatívne)
  • Cena za jednotku: 49
  • Aktualita skladu: 
    2025-12-27

Na sklade

  • Cena za balenie:
    49€
  • 39.84€ bez DPH


.





Do pozornosti